Lietuvos BMW Klubas

Lietuvos BMW Klubo Forumas

Dabar yra 21 Lap 2025, 03:45

Visos datos yra UTC + 2 valandos [ DST ]


Forumo taisyklės


Čia aptariamos tik E36 modelių problemos, visa kita informacija bus be perspėjimo trinama.
Kuriant temas būtina nurodytį kėbulo koda laužtiniuose skliaustuose [], bei aiškiai įvardinti problemą temos pavadinime.



Naujos temos kūrimas Atsakyti į temą  [ 12 pranešimai(ų) ] 
Autorius Žinutė
StandartinėParašytas: 26 Sau 2011, 15:33 
Atsijungęs
 Aprašymas  
 
 
Registracija:
2011.01.26
Pranešimai:
8
Automobilio, apie kuri norite paklausti
Pagaminimo metai:1993
Variklis:1,8is
Degalai:Benzinas

Problema/klausimas:Nepykit,kad neaiskiai cia viska rasau,nes sunku sudeliot mintis,kaip tokia paineva atsitikus...Tai va,viskas prasidejo gruodzio menesi,bendekso neimusdavo ir neisejo uzsikurt automobilio,buksyro pagalba uzsikuriau ir nuvaziavau remontuot automobili pas starteristus,sutvarke,atsiemiau,po to kita ryta buvo tokia beda,kad imusa bendeksa,bet nepradeda sukt,vel nuveziau,vel patikrino,perrinko.Atejau atsiimt ir sunkiai kurias,sako cia ne starteris.Supurskiau alkuninio veleno daviklio gala su wd 40,nuvaliau,liktais keleta dienu padejo,bet vel tas pats vyksta ant salto variklio kurias su protrukiais,uzstrigimais arba isvis pradeda sukt tik is kokio 10 karto.Kame cia gali but beda,ar tik ne reikia keist alkuninio veleno daviki.Automobilis E36 318is 93metu.


StandartinėParašytas: 26 Sau 2011, 15:48 
Atsijungęs
 Aprašymas  
 
 
Vartotojo avataras
Registracija:
2006.03.17
Amžius:
42
Pranešimai:
11113
Miestas:
Klaipėda
Automobiliai:
ex: E36 coupe 325 M50 vanos 94'
KIA 05' 2x2
del daviklio starteris suka be problemu. tik nesiveda, arba uzsiveda is kelinto karto.
atjunk akuma, palaikyk valandike, pajunk ir jei uzsives, tai 80%, kad daviklis. taip pat del sio daviklio uzsistuma lengvai.
dar varza pamatuoti gali. bosch daviklio varza ~550-650 kazkur turetu buti. jei stipriai maziau, stipriai daugiau, arba sokineja varza, tada daviklis blogas.

_________________
Moteris prie vairo - tai lyg zvaigzde danguje. Tu ja matai, o ji taves ne...


StandartinėParašytas: 26 Sau 2011, 16:44 
Atsijungęs
 Aprašymas  
 
 
Registracija:
2011.01.26
Pranešimai:
8
Bet cia buna tik ant salto variklio ,sukasi su protrukiais arba imusa bendeksa,signalizacija sukvaksi,bet nepradeda kurtis...


StandartinėParašytas: 26 Sau 2011, 17:15 
Atsijungęs
 Aprašymas  
 
 
Vartotojo avataras
Registracija:
2009.05.30
Amžius:
40
Pranešimai:
588
Miestas:
Kaunas
Automobiliai:
E90
Mb w211
Ex Golf mk5
Ex 38 740 M60
Ex 36 318is
Ex E34 525
Ex E30 324d Ex 318
akumuliatorius geras?


StandartinėParašytas: 26 Sau 2011, 17:39 
Atsijungęs
 Aprašymas  
 
 
Vartotojo avataras
Registracija:
2006.03.17
Amžius:
42
Pranešimai:
11113
Miestas:
Klaipėda
Automobiliai:
ex: E36 coupe 325 M50 vanos 94'
KIA 05' 2x2
sakau, daviklis starteriui 0 itakos.
jei starteris geras, laidai prie jo prisukti gerai, tai reikia ziureti akumo klemas, akuma ir pravodkes kontaktus po kapotu.
geras pastebejimas del akumo, cia greiciausiai ir bus beda, jei ir su tvarkytu starteriu nepasuka, o tempiant uzsiveda.

_________________
Moteris prie vairo - tai lyg zvaigzde danguje. Tu ja matai, o ji taves ne...


StandartinėParašytas: 26 Sau 2011, 18:03 
Atsijungęs
 Aprašymas  
 
 
Registracija:
2009.03.24
Amžius:
39
Pranešimai:
733
Miestas:
vievis
Automobiliai:
E36 Compact 318ti M44 M tech 98''
subaru justy 1.2 94 4wd darbininkas..
timis007 rašė:
Bet cia buna tik ant salto variklio ,sukasi su protrukiais arba imusa bendeksa,signalizacija sukvaksi,bet nepradeda kurtis...

akuma pradziai pasikrauk pilnai :wink:


StandartinėParašytas: 27 Sau 2011, 00:31 
Atsijungęs
 Aprašymas  
 
 
Registracija:
2011.01.26
Pranešimai:
8
Akumas tikrai geras,pirktas varta ne per seniausiai ir patys tie meistrai starteriu ir generatoriu tikrino akumuliatoriu ir pasake,kad geras.Tai,kad net nepradeda sukt,o ne tai,kad nepasuka,su rakteliu pazaidi ir uzsikuri,yra atvestas laidas nuo starterio,kad uzsikurt apeinant spynele,bet su juo lygiai tas pats,beto starteris ir negali but,nes jei starteris butu blogas,tai tiek ant salto,tiek ant karsto variklio butu blogai.Be to,kaip tada paaiskint toki dalyka,kaip,kad nuvaliau alkuninio veleno daviklio gala kur prie dantuku ir pagerejo?


StandartinėParašytas: 27 Sau 2011, 11:35 
Atsijungęs
 Aprašymas  
 
 
Vartotojo avataras
Registracija:
2006.03.17
Amžius:
42
Pranešimai:
11113
Miestas:
Klaipėda
Automobiliai:
ex: E36 coupe 325 M50 vanos 94'
KIA 05' 2x2
all in music rašė:
sakau, daviklis starteriui 0 itakos.

_________________
Moteris prie vairo - tai lyg zvaigzde danguje. Tu ja matai, o ji taves ne...


StandartinėParašytas: 27 Sau 2011, 12:21 
Atsijungęs
 Aprašymas  
 
 
Registracija:
2011.01.26
Pranešimai:
8
tai reiskia,kad teorija nesutinka su praktika,nes vakar detales numeris 11 nuvaliau pati galiuka,kad net blizgetu,tai snd uzsikuriau ryte,kaip nauja.


Prikabinti failai:
Timing case.png
Timing case.png [ 75.34 KiB | Peržiūrėta 5202 kartus(ų) ]
StandartinėParašytas: 27 Sau 2011, 16:02 
Atsijungęs
 Aprašymas  
 
 
Vartotojo avataras
Registracija:
2006.03.17
Amžius:
42
Pranešimai:
11113
Miestas:
Klaipėda
Automobiliai:
ex: E36 coupe 325 M50 vanos 94'
KIA 05' 2x2
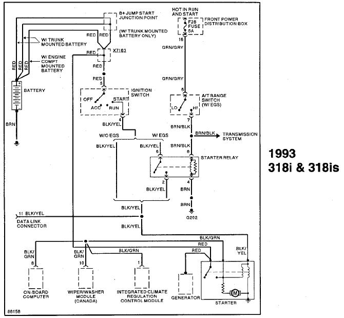
praktika tu praktika... paziurek ir tada saves paklausk, ar matai kur nors koki nors davikli?


Prikabinti failai:
start.JPG
start.JPG [ 56.85 KiB | Peržiūrėta 5208 kartus(ų) ]

_________________
Moteris prie vairo - tai lyg zvaigzde danguje. Tu ja matai, o ji taves ne...
StandartinėParašytas: 27 Sau 2011, 16:49 
Atsijungęs
 Aprašymas  
 
 
Registracija:
2011.01.26
Pranešimai:
8
gerai,sutinku su tavim,bet kaip tada paaiskint sita dalyka,kad nuvalai ta davikli ir pradeda kurtis normaliai


StandartinėParašytas: 27 Sau 2011, 17:05 
Atsijungęs
 Aprašymas  
 
 
Vartotojo avataras
Registracija:
2006.03.17
Amžius:
42
Pranešimai:
11113
Miestas:
Klaipėda
Automobiliai:
ex: E36 coupe 325 M50 vanos 94'
KIA 05' 2x2
sutapimas

_________________
Moteris prie vairo - tai lyg zvaigzde danguje. Tu ja matai, o ji taves ne...


Rodyti paskutinius pranešimus:  Rūšiuoti pagal  
Naujos temos kūrimas Atsakyti į temą  [ 12 pranešimai(ų) ] 

Visos datos yra UTC + 2 valandos [ DST ]


Dabar prisijungę

Vartotojai naršantys šį forumą: Registruotų vartotojų nėra


Jūs negalite kurti naujų temų šiame forume
Jūs negalite atsakinėti į temas šiame forume
Jūs negalite redaguoti savo pranešimų šiame forume
Jūs negalite trinti savo pranešimų šiame forume
Jūs negalite prikabinti failų šiame forume

Ieškoti:
Pereiti į:  
Part of BMW Club Lithuania | Also visit BMW Club Gallery