Lietuvos BMW Klubas

Lietuvos BMW Klubo Forumas

Dabar yra 15 Kov 2026, 20:04

Visos datos yra UTC + 2 valandos [ DST ]


Forumo taisyklės


Šioje srityje vartotojai apraso savo nuveiktus darbus tvarkant/perdarant automobilius.
Čia draudžiamos diskusijos, užklausimai ir kiti panašūs dalykai. Tam yra PM.
Pranešimai atsiranda tik su moderatorių patvirtinimu.



Naujos temos kūrimas Atsakyti į temą  [ 12 pranešimai(ų) ] 
Autorius Žinutė
StandartinėParašytas: 23 Bir 2009, 20:33 
Atsijungęs
 Aprašymas  
 
 
Vartotojo avataras
Registracija:
2006.07.20
Amžius:
39
Pranešimai:
487
Miestas:
Vilnius
Automobiliai:
ex E36 m40b18 sedan
ex E36 m52b28 coupe
ex E30 m40b16 coupe
ex E36 m42b18 coupe
Now E36 m52b20 cabrio'97
Gerb.Moderatoriai prausau isimkit pacia pirma sios temos nuotrauka su obc schema ji turi klaidu.Nusibodo kovot pries vejo malunus.Idedu 2 schemas kurios yra 100% teisingos ir klausimu turetu nebelikt.Prasau nekreipt demesio i uzbraukima shemoje.Sia dvi schemas pasitelkus i pagalba obc pasijungia ir veikia ismeginta n atveju jau..Visos slaptos funkcijos veikia ir t..t.Taip pat sios schemos tinka perdarant obc is 7 mygtuku i 18.(reikia prijungti tik kelis laidus).Sekmes visiem darbuose, tikiuosi pagelbes. :wink:


Prikabinti failai:
schema_elet_obc_1.gif
schema_elet_obc_1.gif [ 27.48 KiB | Peržiūrėta 21993 kartus(ų) ]
obc schema.JPG
obc schema.JPG [ 55.65 KiB | Peržiūrėta 21733 kartus(ų) ]
StandartinėParašytas: 18 Geg 2010, 01:45 
Atsijungęs
 Aprašymas  
 
 
Vartotojo avataras
Registracija:
2007.09.19
Amžius:
41
Pranešimai:
1039
Miestas:
Šiauliai
Automobiliai:
E36/2 323i M52 95'
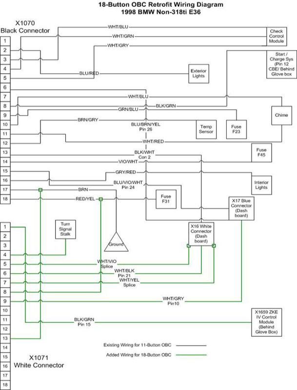
Įdedu OBC pajungimo schemą, iš 11 į 18 mygtukų, bei trumpą aprašymą.
Gal kam pravers. Pačiam teko ją išbandyti, pajungus viskas veikia puikiai.
Info ir pati schema paimta iš čia.

1. Remove old OBC, Steering Wheel, Instrument Cluster, and dashboard.
2. Remove the two connectors from the back of the Instrument Cluster.
3. Tap a fresh wire into the white/gray (WHT/GRY) wire on Pin 10 of connector X17 and run it to the white/gray wire coming out of Pin 9 of X1071.
4. Tap a fresh wire into the white/violet (WHT/VIO) wire on X16 and run it to the white/violet wire coming out of Pin 5 of X1071. Tap a fresh wire into the white/yellow (WHT/YEL) wire on X16 and run it to the white/yellow wire coming out of Pin 7 of X1071.
5. Remove the X16 connector cover to reveal the metal pins of the connector. You must figure out a way to install a new pin into the vacant Pin 21 slot. I went to the local BMW dealership and browsed their connector bins until I found a male pin connector that I could modify to work. I soldiered a fresh wire onto the pin and set the pin into the vacant Pin 21 slot in the X16 connector. I then ran this new wire to the white/black wire coming out of Pin 6 of X1071.
6. Find the ZKE IV Control Module behind the glove box. The Bentley manual will help you find it. Fabricate a pin to fit into the vacant Pin 15 of this connector. I fabricated this pin from a blue Butt Connector. Run a fresh wire from Pin 15 of the ZKE IV to the black/green (BLK/GRN) wire coming out of Pin 1 of X1071.
7. Install the turn signal stalk. Tap into the brown/red wire of the new turn signal stalk and run it to the brown/red wire of Pin 4 of X1071.
8. Tap into the brown (BRN) wire coming from Pin 17 of connector X1070 and run it to the brown wire of Pin 13 of X1071.
9. Tap into the red/yellow (RED/YEL) wire of Pin 18 of X1070 and run it to the red/yellow wire of Pin 8 of X1071.


White/Gray wire: connects OBC to speedometer sensor
White/Violet and White/Yellow wires: connects OBC to data link system. This system integrates most of the electronic boxes such as ABS, Cruise Control, EWS, ZKE, DME, OBC, etc.
White/black wire: connects OBC to gas gauge
Black/Green: connects OBC to AWS anti-theft device
Brown/Red: grounds OBC for turn signal stalk activated menu display
Brown: Ground
Red/Yellow: Power


Prikabinti failai:
OBC 18.JPG
OBC 18.JPG [ 56.47 KiB | Peržiūrėta 21315 kartus(ų) ]
StandartinėParašytas: 28 Geg 2010, 15:10 
Atsijungęs
 Aprašymas  
 
 
Vartotojo avataras
Registracija:
2007.01.08
Amžius:
40
Pranešimai:
558
Miestas:
Kaunas
Automobiliai:
F11 N47ND20 12’
_________________
E46 M54B22 02'
E.x.E36 M52B25 95'
Ex. E36 M50TUB25 93'
Ex. E36 M43B16 95'
Nikas:
Elfux
http://www.bimmerinfo.com/E36_OBC_tricks.htm
cia va viskas apie slaptas funkcijas.20 funkcija yra tas kalibravimas.

stai istrauka kaip nusistatyt, kad rodytu tikslias sanaudas:

Note: #20 The factor is used to correct the OBC Avg Fuel Consumption figure to reality.if your OBC is off a bit, fill it UP totally and then run the tank down and refill. Then calculate your Actual MPG. Now enter test #20 get the old Correction Factor. NEW CF = OLD CF *(Actual MPG/OBC MPG)


StandartinėParašytas: 26 Vas 2011, 18:45 
Atsijungęs
 Aprašymas  
 
 
Vartotojo avataras
Registracija:
2007.01.08
Amžius:
40
Pranešimai:
558
Miestas:
Kaunas
Automobiliai:
F11 N47ND20 12’
_________________
E46 M54B22 02'
E.x.E36 M52B25 95'
Ex. E36 M50TUB25 93'
Ex. E36 M43B16 95'
Nikas:
Elfux
bandau pasijungi 18 mygtuku obc, reikia pajungti is baltos obc fiskes i balta spidometro fiske laidus, bet pas mane jau yra spidometro fiskej tie pinai i kuriuos reikia jungti uzimti. Tai ka man juos nukirpti ir sujungti tiesiai su obc???? Ar tiesiog prie spidometro tu laidu ju nenukerpant dajungti tuos is obc baltos????

Pagal schema kur jungti tuos likusius obc baltos fiskes laidus pvz kaip exterior lights system.

Ar jus tiesiog palik nepajungtus?


StandartinėParašytas: 26 Vas 2011, 19:16 
Atsijungęs
 Aprašymas  
 
 
Registracija:
2006.11.20
Amžius:
41
Pranešimai:
3390
Miestas:
Vilnius
Automobiliai:
E36 M3 Evo 4dr
E38 750i FL SWB
F01 730d LCI
Skype:
a.l.f.h.n.l.b.
Nikas:
Exeed
Dalius. rašė:
pas mane jau yra spidometro fiskej tie pinai i kuriuos reikia jungti uzimti. Tai ka man juos nukirpti ir sujungti tiesiai su obc???? Ar tiesiog prie spidometro tu laidu ju nenukerpant dajungti tuos is obc baltos????


Tai iš skydelio atitinkamos fyškės išeinantiems reikiamiems kontaktams padaryk Y tipo išsišakojimus ir pajungsi.

_________________
BMW - That`s Not A Car, That`s The Way Of Life


StandartinėParašytas: 25 Geg 2011, 19:29 
Atsijungęs
 Aprašymas  
 
 
Registracija:
2008.04.29
Pranešimai:
1107
Ginchius rašė:
6. Find the ZKE IV Control Module behind the glove box. The Bentley manual will help you find it. Fabricate a pin to fit into the vacant Pin 15 of this connector. I fabricated this pin from a blue Butt Connector. Run a fresh wire from Pin 15 of the ZKE IV to the black/green (BLK/GRN) wire coming out of Pin 1 of X1071.


Ieskodamas ZKE IV (EWS II) moduli, nuemiau daiktadeze ir randu tucia

Paveikslėlis

Turetu buti cia

Paveikslėlis

Stovejo 11 OBC su Check Control, ar gali buti kad pas mane jo nera ? Ar iekot kitoje vietoje ?


StandartinėParašytas: 26 Geg 2011, 23:24 
Atsijungęs
 Aprašymas  
 
 
Registracija:
2008.04.29
Pranešimai:
1107
Radau info, jog ZKE IV ( EWS II ) pajungiamas E36se kurie ejo '95 - '98m.

X1071 Pin1 ---> X1659 Pin15 ( EWS II ) '95 - '98m
X1071 Pin1 ---> X55 Pin9 ( EWS I ) -----'94m
X1071 Pin1 ---> X222 black/violet ( DME ) '92 - '93m

Info is CIA

Mano yra '92m. Kaip suprantu X222 yra cia ?

Paveikslėlis

Vietoj vieno black/violet laido, radau du

Paveikslėlis

Bandziau pajungt ir prie vieno ir prie kito laido, CHECK neveikia. Gal kas turi kokiu minciu, ar yra pajunges OBC '92m ?


StandartinėParašytas: 31 Lie 2011, 00:52 
Atsijungęs
 Aprašymas  
 
 
Vartotojo avataras
Registracija:
2009.11.01
Pranešimai:
910
Automobiliai:
E39 523i
E46 330Ci
E53 4.6is
Kazkas jau cia primaise.
ZKE yra centrinis modulis, butent E36 atsako uz langus, interjero sviesa.
EWS yra stock signalizacijos/imobilaizerio modulis.

CHECKO modulis randasi po vairu, atitinkamai vairuotojo puseje.
Patikrinti ar pas jus sudeti laidai check'ui galima pasitikrinus kaip pajungtos galines lempos.
Jei kiekviena lempa gauna savo laidus, pas jus wiringas skirtas check'ui, bet jei viena galine lempa turi laidus o kita lempa pajungta nuo lempos kitos puses, pas jus paprasta provodke.
Pajungti 2 laidus nera pakankama, prie to pacio truks laidu galinei lempai, priekinems, na ir aisku davikliams po kapotu.

Vietoj ZKE modulio gali buti idetas ZVM.
Pirmas yra modulis, antras yra rele.

_________________
If It's Got Tits Or Tires, Sooner Or Later You Are Gonna Have Trouble!


StandartinėParašytas: 02 Rgp 2012, 22:48 
Atsijungęs
 Aprašymas  
 
 
Vartotojo avataras
Registracija:
2006.06.25
Amžius:
40
Pranešimai:
127
Miestas:
Vilnius
Automobiliai:
E36 tds touring 99
Dalius. rašė:
http://www.bimmerinfo.com/E36_OBC_tricks.htm
cia va viskas apie slaptas funkcijas.20 funkcija yra tas kalibravimas.

stai istrauka kaip nusistatyt, kad rodytu tikslias sanaudas:

Note: #20 The factor is used to correct the OBC Avg Fuel Consumption figure to reality.if your OBC is off a bit, fill it UP totally and then run the tank down and refill. Then calculate your Actual MPG. Now enter test #20 get the old Correction Factor. NEW CF = OLD CF *(Actual MPG/OBC MPG)



Deja ne visada tai pavyksta padaryti. Nes korekcija galima +/- 25%. Kiekviename OBC yra "įrašyta" kokio variklio kuro sąnaudas reikia skaičiuoti. Pakeisti šios opcijos per slaptas funkcijas negalima.

Man nepavyko "pritempti" kuro sąnaudų naudojant #20 funkciją. OBC buvo nuo auto su kitokiu varikliu. "Sukodavau" tinkamą variklį naudodamas programą NCS-expert iš ediabas programų paketo. Na ir sąnaudas tikrai pradėjo rodyti geras, bent jau pagal skydelyje rodomas momentines sąnaudas viskas sutapo. Aišku dėl viso ko dabar jau galima patikslinti per #20 funkciją.


StandartinėParašytas: 08 Rgp 2012, 00:11 
Atsijungęs
 Aprašymas  
 
 
Vartotojo avataras
Registracija:
2012.04.17
Amžius:
39
Pranešimai:
16
Miestas:
Glastonbury UK
Automobiliai:
E36 318IS Coupe RHD '98
Sveiki, gal kas zinote ar ant anglisko varianto skiriasi laidai pajungiant OBC?
Galvoju pirktis OBC 18 mygtuku ir pasijungti tik va noreciau pasitikslinti, kad poto nebutu pinigai i bala...
Auto: E36 1.8IS Coupe 1998


StandartinėParašytas: 08 Rgp 2012, 23:25 
Atsijungęs
 Aprašymas  
 
 
Registracija:
2006.11.20
Amžius:
41
Pranešimai:
3390
Miestas:
Vilnius
Automobiliai:
E36 M3 Evo 4dr
E38 750i FL SWB
F01 730d LCI
Skype:
a.l.f.h.n.l.b.
Nikas:
Exeed
Giedrius rašė:
Sveiki, gal kas zinote ar ant anglisko varianto skiriasi laidai pajungiant OBC?
Galvoju pirktis OBC 18 mygtuku ir pasijungti tik va noreciau pasitikslinti, kad poto nebutu pinigai i bala...
Auto: E36 1.8IS Coupe 1998


Ne nesiskiria. Pats turiu europinę, kairevairę E36, o botro kompiuterius buvau kelis pajungęs ir nuo dešiniavairės ir nuo kairiavairės, viskas veikia kaip priklauso. Skirtumas bus tik mygtukų užrašai: RHD OBC angliški, LHD (jei iš DE) - vokiški. Elektrinės dalies, pajungimo ir funkcionavimo požiūriu viskas identiška.

_________________
BMW - That`s Not A Car, That`s The Way Of Life


StandartinėParašytas: 17 Rgp 2012, 10:52 
Atsijungęs
 Aprašymas  
 
 
Vartotojo avataras
Registracija:
2008.09.04
Pranešimai:
93
Automobiliai:
bmw E36 325td 94'
gal kas zinote kuris obc pin ir kurios fyskes eina i posukiu svirtyje esanty myktuka?


Rodyti paskutinius pranešimus:  Rūšiuoti pagal  
Naujos temos kūrimas Atsakyti į temą  [ 12 pranešimai(ų) ] 

Visos datos yra UTC + 2 valandos [ DST ]


Dabar prisijungę

Vartotojai naršantys šį forumą: Registruotų vartotojų nėra


Jūs negalite kurti naujų temų šiame forume
Jūs negalite atsakinėti į temas šiame forume
Jūs negalite redaguoti savo pranešimų šiame forume
Jūs negalite trinti savo pranešimų šiame forume
Jūs negalite prikabinti failų šiame forume

Ieškoti:
Pereiti į:  
Part of BMW Club Lithuania | Also visit BMW Club Gallery