Lietuvos BMW Klubas

Lietuvos BMW Klubo Forumas

Dabar yra 15 Sau 2026, 11:56

Visos datos yra UTC + 2 valandos [ DST ]


Forumo taisyklės


Čia aptariamos tik E36 modelių problemos, visa kita informacija bus be perspėjimo trinama.
Kuriant temas būtina nurodytį kėbulo koda laužtiniuose skliaustuose [], bei aiškiai įvardinti problemą temos pavadinime.



Naujos temos kūrimas Atsakyti į temą  [ 10 pranešimai(ų) ] 
Autorius Žinutė
StandartinėParašytas: 21 Sau 2008, 11:35 
  
 
 
Sveiki,
turiu problemele. Pas mane 325 E36 1991m. bendzinas jame buvo nepilnas OBC. Susimaniau pasikeisti i pilna. Fiskes abi yra Balta ir juoda. Nusipirkau pilna OBC pajungiau, bet niekas neveikia. Uzsidega tik apsvietimas ijungus sviesas. Kas galetu buti. Taip pakeiciau 2 OBC su abiejais tas pats.


StandartinėParašytas: 21 Sau 2008, 14:13 
Atsijungęs
 Aprašymas  
 
 
Vartotojo avataras
Registracija:
2007.08.23
Amžius:
40
Pranešimai:
1008
Miestas:
Telšiai
Automobiliai:
E36 cabrio 320vanos/ E36 328 coupe/ A8 4.2/Mitsubishi 3000GT/Chrysler Stratus Cabrio 02m
Skype:
dovydelis2006
Nikas:
Duvis
kiek migtuku obc?

_________________
LSD - Labai Svarbi Draugija =D


StandartinėParašytas: 21 Sau 2008, 19:14 
  
 
 
pas mane irgi tokia beda.buvo obc su pilna virsutine juosta mygtuku,dabar nusipirkau su dviem eilem mygtuku ir nepasijungia


StandartinėParašytas: 21 Sau 2008, 21:18 
Atsijungęs
 Aprašymas  
 
 
Vartotojo avataras
Registracija:
2006.07.20
Amžius:
39
Pranešimai:
487
Miestas:
Vilnius
Automobiliai:
ex E36 m40b18 sedan
ex E36 m52b28 coupe
ex E30 m40b16 coupe
ex E36 m42b18 coupe
Now E36 m52b20 cabrio'97
viewtopic.php?f=29&t=17083
http://www.pelicanparts.com/bmw/techart ... onvert.htm
Paskaitykit turetu padeti... :^o [-X :D :D


StandartinėParašytas: 22 Sau 2008, 09:11 
Atsijungęs
 Aprašymas  
 
 
Vartotojo avataras
Registracija:
2007.08.23
Amžius:
40
Pranešimai:
1008
Miestas:
Telšiai
Automobiliai:
E36 cabrio 320vanos/ E36 328 coupe/ A8 4.2/Mitsubishi 3000GT/Chrysler Stratus Cabrio 02m
Skype:
dovydelis2006
Nikas:
Duvis
paieska, labai daug temu apie tai, apie pajungima schemos ir panasiai :)

_________________
LSD - Labai Svarbi Draugija =D


StandartinėParašytas: 22 Sau 2008, 09:34 
  
 
 
Lakunas730 rašė:
pas mane irgi tokia beda.buvo obc su pilna virsutine juosta mygtuku,dabar nusipirkau su dviem eilem mygtuku ir nepasijungia



Ir ka tada darei?


StandartinėParašytas: 22 Sau 2008, 19:04 
  
 
 
skaiciau temas tas,bet nieko neikirtau.gal zinot kur gali pajungt,nes man jau paranoja prasideda


StandartinėParašytas: 22 Sau 2008, 19:49 
Atsijungęs
 Aprašymas  
 
 
Vartotojo avataras
Registracija:
2006.07.20
Amžius:
39
Pranešimai:
487
Miestas:
Vilnius
Automobiliai:
ex E36 m40b18 sedan
ex E36 m52b28 coupe
ex E30 m40b16 coupe
ex E36 m42b18 coupe
Now E36 m52b20 cabrio'97
Na juk reikia papildomai laidus prvest.Ner ka ten suprast yra net schema kurioje parodyta kokie nauji laidai turi ateiti i obc...


StandartinėParašytas: 22 Sau 2008, 19:53 
Atsijungęs
 Aprašymas  
 
 
Vartotojo avataras
Registracija:
2006.07.20
Amžius:
39
Pranešimai:
487
Miestas:
Vilnius
Automobiliai:
ex E36 m40b18 sedan
ex E36 m52b28 coupe
ex E30 m40b16 coupe
ex E36 m42b18 coupe
Now E36 m52b20 cabrio'97
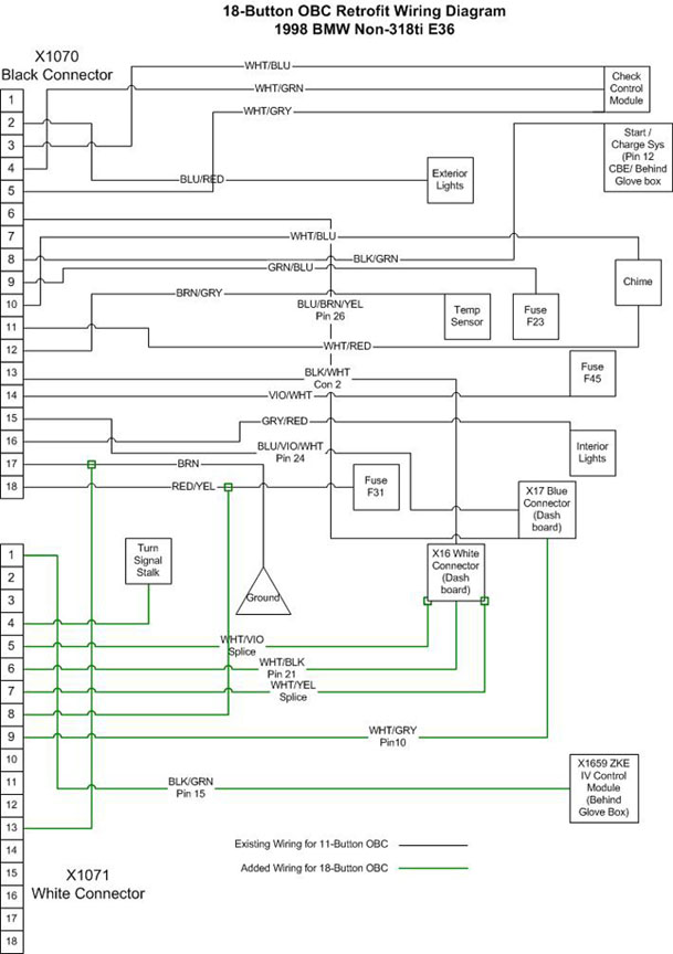
Zalios spalvos laidai tai tie kuriuos pravest reikia.Cia kaip matot schema keiciant 11 mygt obc i 18 mygt obc.


Prikabinti failai:
diagram.jpg
diagram.jpg [ 71.77 KiB | Peržiūrėta 3604 kartus(ų) ]
StandartinėParašytas: 23 Sau 2008, 00:46 
Atsijungęs
 Aprašymas  
 
 
Vartotojo avataras
Registracija:
2006.09.24
Amžius:
41
Pranešimai:
2505
Automobiliai:
-E36/4 325i '93 M-Tech
-E36/4 318i '95
-E46 316i '04 M-Tech
-E39 520iA '03 M-Tech
-E60 523iA '07 M-Tech
-E39 520iAT '01
-E36 316i '99
+E36 323iAT '98 M-Tech
+E91 320dAT '10
+E36 316i '97 M-Tech
Bet tai as supratau, kad pas temos autoriu buvo abi fyskes originalios jau su pravodke, ar ne? :roll: Nes jei ir kai jos yra reik ten kazka "chimicint", tai biskeli nekas tada...Skaitinejau apie 11->18 OBC pajungima ir ten tikrai reik vedziot laidus, o esant baltai fyskei gal jau kaip ir nereiktu :?: :?:

_________________
Be galo Malonu Vairuoti - BMW E36...


Rodyti paskutinius pranešimus:  Rūšiuoti pagal  
Naujos temos kūrimas Atsakyti į temą  [ 10 pranešimai(ų) ] 

Visos datos yra UTC + 2 valandos [ DST ]


Dabar prisijungę

Vartotojai naršantys šį forumą: Registruotų vartotojų nėra


Jūs negalite kurti naujų temų šiame forume
Jūs negalite atsakinėti į temas šiame forume
Jūs negalite redaguoti savo pranešimų šiame forume
Jūs negalite trinti savo pranešimų šiame forume
Jūs negalite prikabinti failų šiame forume

Ieškoti:
Pereiti į:  
Part of BMW Club Lithuania | Also visit BMW Club Gallery