Lietuvos BMW Klubas

Lietuvos BMW Klubo Forumas

Dabar yra 12 Spa 2025, 04:16

Visos datos yra UTC + 2 valandos [ DST ]


Forumo taisyklės


Čia aptariamos tik E36 modelių problemos, visa kita informacija bus be perspėjimo trinama.
Kuriant temas būtina nurodytį kėbulo koda laužtiniuose skliaustuose [], bei aiškiai įvardinti problemą temos pavadinime.



Naujos temos kūrimas Atsakyti į temą  [ 16 pranešimai(ų) ]  Eiti į 1, 2  Kitas
Autorius Žinutė
StandartinėParašytas: 25 Kov 2014, 16:49 
Atsijungęs
 Aprašymas  
 
 
Vartotojo avataras
Registracija:
2013.10.27
Pranešimai:
32
Miestas:
Kaunas
Automobiliai:
E36 316i '95
Ex: Rover 416Si '97
Sveiki,

kolegos, atšilo oras ir sugalvojau, jog visgi reikia šiek tiek skirti laiko ir investicijų ne tik sau, bet ir E36 :P Žinau, kad prikurta temų begalės šiuo klausimu, tad aš turiu keletą patikslinančių klausimų, kad nepersi išlaidaučiau kur nereikia #-o
Turiu 7 mygtukų konsole, užsakiau 18 mygtukų, išardęs dabartinį, radau visuose temose minimą juodą fyškę. Kaip suprantu, su nauju 18 myg. OBC reikalinga ir balta fyškė, kurios laidai pagal schemą keliauja į prietaisų skydelio laidus? Jeigu taip, juos pratampius, kaip suprantu, reikės "dadurti", kad OBC pilnai veiktų. CHECK funkcijos nediegsiu. Gal kažką praleidau ar turit pastebėjimų? :oops:

https://dl.dropboxusercontent.com/u/960 ... .23.14.jpg

https://dl.dropboxusercontent.com/u/960 ... .23.37.jpg

_________________
BMW - Tiesiog malonu vairuoti.


Paskutinį kartą redagavo powpow 15 Bal 2014, 17:36. Iš viso redaguota 1 kartą.

StandartinėParašytas: 25 Kov 2014, 19:21 
Atsijungęs
 Aprašymas  
 
 
Vartotojo avataras
Registracija:
2006.09.24
Amžius:
41
Pranešimai:
2505
Automobiliai:
-E36/4 325i '93 M-Tech
-E36/4 318i '95
-E46 316i '04 M-Tech
-E39 520iA '03 M-Tech
-E60 523iA '07 M-Tech
-E39 520iAT '01
-E36 316i '99
+E36 323iAT '98 M-Tech
+E91 320dAT '10
+E36 316i '97 M-Tech
Taip, pilnam OBC reikalingos dvi fyškės - balta ir juoda. Jei turi tik juodą, teks baltą pasijungti, prasivedžiojant laidus.
Schemų forume tikrai yra.

_________________
Be galo Malonu Vairuoti - BMW E36...


StandartinėParašytas: 13 Bal 2014, 14:39 
Atsijungęs
 Aprašymas  
 
 
Vartotojo avataras
Registracija:
2013.10.27
Pranešimai:
32
Miestas:
Kaunas
Automobiliai:
E36 316i '95
Ex: Rover 416Si '97
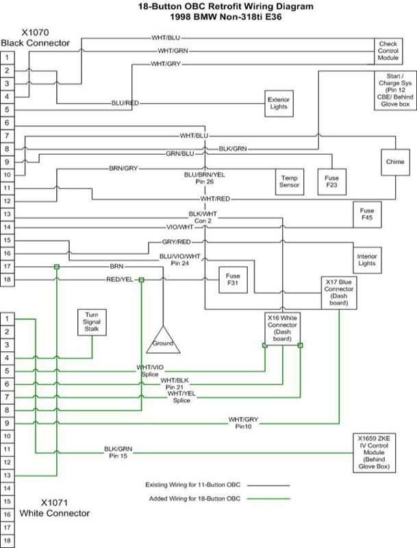
Na ką, turiu pilną OBC. Pradėjau vedžiotis laidus, pravedimas gan paprastas, bet iškilo šiek tiek neaiškumų suprasti, kur kas yra. Taigi turim schemą:

https://dl.dropboxusercontent.com/u/960 ... .17.01.jpg

Balta ir Juoda OBC fyškes. Kadangi pas mane jau yra juoda fyškė nuo seno OBC, tai ten viskas yra, liko tik pasijungti baltąją fyškę.

Visus laidus pasijungiau išskyrus pirmąjį, kuris eina į taip vadinamą EWS, ZKE IV modulį ar kažkas pan. bet pagal metus, schemoje rodo, kad fyškės yra skirtingos. Tad atidaręs bardačioką pamačiau štai ką:

https://dl.dropboxusercontent.com/u/960 ... .54.46.jpg

Ir nė velnio nerandu fyškės, kuris atitiktų pagal schemos išvaizdą (EWS I X55 Black 7 PIN)

Šitas laidas atsakingas bus tik už CODE funkciją, kad suvedus kodą, negalėtum mašinos užvesti, pats OBC veikia ir be jo, bet norisi iki galo susitvarkyti, jei kam įdomu, galiu detaliai nupasakoti kur kiti laidai eina. Šiaip, žinant ką daryti, darbo apie ~30min.

_________________
BMW - Tiesiog malonu vairuoti.


Paskutinį kartą redagavo powpow 15 Bal 2014, 17:36. Iš viso redaguota 1 kartą.

StandartinėParašytas: 14 Bal 2014, 21:55 
Atsijungęs
 Aprašymas  
 
 
Vartotojo avataras
Registracija:
2012.09.25
Pranešimai:
51
Miestas:
N.Akmenė
Automobiliai:
E36 25tds
E34 524D
Skype:
ramaskacool
o tai pas tave dar neturetu buti EWS 2, su rozine fiske?
http://www.darkgyver.fr/reparation-BMW-463-463-localisation-ews_e36.html
O jei remiantis sia schema:http://forumai.bmw-klubas.lt/download/file.php?id=41342&mode=view OBC baltosios fiskes 1 kontaktas eina i ZKE moduli, juoda fiske...


StandartinėParašytas: 15 Bal 2014, 17:41 
Atsijungęs
 Aprašymas  
 
 
Vartotojo avataras
Registracija:
2013.10.27
Pranešimai:
32
Miestas:
Kaunas
Automobiliai:
E36 316i '95
Ex: Rover 416Si '97
Violetinės nėra, ji ėjo tik nuo 1996 metų. Mano '95. Yra tik tokios fyškės, kurios pavaizduotos čia (be violetinės apačioj):

Paveikslėlis

Kažkodėl nėra info, ką daryt, jei mašina iki '96 metų, nors mano schemoje rodo, jog yra EWS I (ne violetinė, o juoda fyškė) kubo formos ir joje 7 PIN, bet nemanau, kad ta juoda fyškė, kurią matom, nes čia ne EWS I, nors nesu visu 100 proc. įsitikinęs ?

_________________
BMW - Tiesiog malonu vairuoti.


StandartinėParašytas: 15 Bal 2014, 18:31 
Atsijungęs
 Aprašymas  
 
 
Registracija:
2012.03.14
Pranešimai:
14
Miestas:
Klp
Automobiliai:
E36 320 m50 91
Sveiki, aš taip pat galvoju pasijungti 18 mygtukų OBC. Taigi nagrinėjant schemas iškilo klausimas:
Kur randasi x607 independet ventilation relay ir kam ji reikalinga OBC (kokia funkcija atliks)?


StandartinėParašytas: 15 Bal 2014, 19:18 
Atsijungęs
 Aprašymas  
 
 
Vartotojo avataras
Registracija:
2013.10.27
Pranešimai:
32
Miestas:
Kaunas
Automobiliai:
E36 316i '95
Ex: Rover 416Si '97
Aš jos nejungiau, kiek skaičiau, tai čia susiję su climate control ir laiko nustatymu, kada pasijungs. Pataisykit, jei klystu.

_________________
BMW - Tiesiog malonu vairuoti.


StandartinėParašytas: 15 Bal 2014, 21:54 
Atsijungęs
 Aprašymas  
 
 
Vartotojo avataras
Registracija:
2012.09.25
Pranešimai:
51
Miestas:
N.Akmenė
Automobiliai:
E36 25tds
E34 524D
Skype:
ramaskacool
powpow rašė:
Aš jos nejungiau, kiek skaičiau, tai čia susiję su climate control ir laiko nustatymu, kada pasijungs. Pataisykit, jei klystu.

Taip.
Nesu pas save realiai žiūrėjęs po kojom, bet Tds'ui rodo kad yra vairuotojo pusėje po kojom.
http://workshop-manuals.com/bmw/3_series_e36/325tds_m51_tour/2_repair_instructions/61__general_electrical_system/35__ecus_modules/12_ra__replacing_control_units_underneath_instrument_panel_on_left-hand_side/page_2463/
22 relė.


StandartinėParašytas: 21 Bal 2014, 16:30 
Atsijungęs
 Aprašymas  
 
 
Vartotojo avataras
Registracija:
2013.10.27
Pranešimai:
32
Miestas:
Kaunas
Automobiliai:
E36 316i '95
Ex: Rover 416Si '97
Trumpai apibendrinsiu pilną pasijungimą iš 7 myg., nes internete, informacija ne visai teisinga.

Pirmiausia, reikia suvokti, kad mes jau turime vieną juodą fyškę nuo seno 7 myg. OBC. Tad mums, beveik visas veiksmas vyks ties balta fyške, kuri bus reikalinga prie 18 myg. OBC, o turima juoda, labai pagelbės.

Pirmiausia, reikės šiek tiek laidų. Tam puikiai tinka internetinis laidas. Nusiimkit apsauginį šarvą, išsiimkite 8 gyslas. Jos turės panašių spalvų, tad mažiau maišysitės.
Nusipirkite Zip'ų, (užtrauktukų) laidams sukabinti į vieną pluoštą, tai padės mažiau pasimesti, vėliau išsiimant OBC.
Nusipirkite laidų uždubliavimui kokių nors jungiklių. Tinka ir el. izoliacinė juosta, bet man jos nepatinka, nes nestipriai truktelėjus, atsijungia. Tad panaudojau užspaudukus. Sukišti vieną kontaktą, kitą ir užspaudi, laidai tuo pačiu pasitepa viduje spec. skysčiu, tad išsaugo kontaktą visam laikui ir neišsitraukia tampant.

Išsitraukite seną OBC. Užkiškite, kad ir plastmasine nuolaidų kortele, truputi atitraukite vienoje, kitoje pusėje, užimkit rankomis ir stipriau truktelkit, bijoti nevertėtų, nes jokia detalė neturėtų sulūžti, kiek pats traukinėjau. Įdėti daug lengviau.

Atsukite spidometro varžtus, du žvaigždiniai varžtai prietaisų skydelio viduryje. Atsukus, užkiškite nuolaidų kortelę ir švelniai traukite link savęs, turėtų lengvai pasikelti viršus, užimkite rankomis ir atkelkite iki vairo pradžios. Dėmesio, pas mane tipinis vairas su Air bag'u, be spalvoto BMW ženkliuko, bet skydelis atsitraukia ir be vairo išėmimo. Tiesiog, šiek tiek stipriau truktelkit iki vairo barankos, turėtų tilpti, kad įkištumėt ranką už jo.

Sekantis etapas, fyškių atjungimas iš skydelio, iš viso gale yra 3 fyškės. Iš kairės pirma - juoda, ji turi fiksatorių, tokį pat kaip ant OBC juodos fyškės, jį pakeliam ir tik tada atjungiam (neplėšom). Antra fyškė, per vidurį - mėlyna, tiesiog traukiam lauk, paskutinė - balta, traukiam lauk. Viską darysite apgraibomis, nes nieko nematysit, užkišti galėsite tik ranką.

Kai visos fyškės atjungtos, ištraukiam skydelį lauk sukimo ir traukimo būdu per dešinę pusę ant ričiago pusės. Viskas išsitraukia milimetro atstumu, tad iš pirmo vaizdo atrodo, jog neina, bet tikrai eina.

Dabar prasideda pats smagumas, laidų išvedžiojimas, uždubliavimas. Iš viso reikės 8 vnt. ilgų laidų tarp OBC ir prietaisų skydelio ir trumpesnių kitose vietose, tad galite pasiruošti galus, kad būtų galima iš karto uždubliuoti. Prasivesti tarp spidometro ir OBC, lengva, matosi kiaurai tarpas, veskit pro skydelį žemyn link OBC ir pro OBC skylę žvejokit savo laidus. :)

Balta fyškė OBC:

5. PIN laidas BALTAS/VIOLETINIS > Spidometro balta fyškė > 12 PIN laidas > kerpam uždubliuojam.
6. PIN laidas BALTAS/JUODAS > Spidometro balta fyškė > 21 PIN laidas > kerpam uždubliuojam.
7. PIN laidas BALTAS/GELTONAS > Spidometro balta fyškė > 11 PIN laidas > kerpam uždubliuojam.
8. PIN laidas RAUDONAS/GELTONAS > OBC juoda fyškė > 18 PIN laidas > kerpam uždubliuojam. ( nesusimaišykit, čia jungsis trumpas laidas tarp baltos ir juodos OBC fyškės)
9. PIN laidas BALTAS/PILKAS > Spidometro mėlyna fyškė > 10 PIN laidas > nekerpam, nedubliuojam
, tiesą sakant Jūs greičiausiai tokio nerasit, kaip aš neradau. Jo tiesiog ten nebuvo, bet jo REIKIA. Čia mes jį pagaminsime, pasižiūrėkit gerai į mėlyną fyškę, jos apačioje yra fiksatorius (kaip ir visose), kuris laiko išorinį korpusą, tą fiksatorių turėsit nusmaukti į išorę, atsuktuvo ar pan. daikto pagalba, man nepasisekė, aš jį nulaužiau, bet tai didelės įtakos neturi, fyškė vis tiek laikosi, tik lengvai išsitraukia iš išorės kevalo. Kai jį pamatysit, puikiai suprasite kur kokios spalvos PIN'as eina, 10 bus tuščias. Į jį kiškite savo laidą, kurį pravedėt, siūlau šitoje vietoje pastorinti laidą, nes jei to nepadarysit, jis "plaukios" toje skylėje ir didelė tikimybė, kad jungiant atgal su spidometru, pabėgs. Kad taip neatsitiktų, po to kai užmoviau atgal išorinį kevalą, surišau papildomai su "Zip'u", kad laidai nejudėtų palei pačią fyškę.
13. PIN laidas RUDAS > Minusas > jungiam į juodos fyškės OBC - RUDĄ laidą, kerpam, uždubliuojam.

Taigi, iki šitos vietos aš viską sujungęs - paleidau pilną OBC, bet jis deja, man pilnai neveikė :( Veikė ne visos funkcijos, neskaičiavo kuro sąnaudų, kokiu greičiu važiuoju ir SPEED limit, praktiškai neveikė dauguma mygtukų. Nors visos schemos internete, rašė tą patį. Po keletos dienų, internete radau vyruką, elektriką, kuris irgi susidūrė su tuo pačiu, jis netgi patikrino kiekvieno laido varžą ir kai ką rado, tai man taip pat padėjo. Viskas buvo susiję su juoda 7 mygtukų OBC fyške, kuri turi tik 10 laidų, o originalas 18 myg. bemaž visus 18 laidų (nepamenu tiksliai). Žinoma, didžioji dalis laidų yra skirta CHECK funkcijai, kurios man nereikėjo, bet ne ŽALIAS/MĖLYNAS laidas.

Taigi, atidarome OBC juodą fyškę, ten neturim 9 PIN laido, ŽALIAS/MĖLYNAS. Fyškę atidarę jungiam į 9 PIN (storesntį laidą, kad neplaukiotų), tempiam antrą galą į Spidometro Mėlyną fykškę ir jungiam prie 4 PIN - turėtų būti tos pačios spalvos, pasitikrinkite ir uždubliuojam.

Nebūtina:

Tiesa, norint pasijungti, kad veiktų CODE funkcija, reikia dar vieno laido į "bardačioką". Jei mašina nuo 96 metų, vedate nuo baltos OBC fyškės 1 PIN laidą JUODAS/ŽALIAS į VIOLETINĘ fyškę bardačioke, kerpat, dubliuojat 15 PIN laidą.
Jei mašina nuo 94 iki 96 metų, vedate nuo baltos OBC fyškės 1 PIN laidą JUODAS/ŽALIAS į JUODĄ fyškę po vairuotojo kojom, prie garsakalbio atsidarę plastmasę, kerpat, dubliuojat 7 PIN laidą. (iš viso yra 9 laidai).

Jei turit OBC rankenėlę - baltos OBC fyškės 4 PIN laidas į OBC rankenėlės 10 PIN. 2 OBC rankenėlės PIN laidas - minusas.

Viskas, nuo šitos akimirkos turėtų veikti pilnai, pradėti "keiktis" CHECK funkcija nes jos nejungėm ir veikti bemaž viskas kitkas. Kaip atsirakinti slaptas funkcijas ir susikalibruoti kuro sąnaudas rasite internete. :)

https://dl.dropboxusercontent.com/u/960 ... -05-21.mp4

_________________
BMW - Tiesiog malonu vairuoti.


Paskutinį kartą redagavo powpow 21 Bal 2014, 17:42. Iš viso redaguota 2 kartus.

StandartinėParašytas: 21 Bal 2014, 16:30 
Atsijungęs
 Aprašymas  
 
 
Vartotojo avataras
Registracija:
2006.09.24
Amžius:
41
Pranešimai:
2505
Automobiliai:
-E36/4 325i '93 M-Tech
-E36/4 318i '95
-E46 316i '04 M-Tech
-E39 520iA '03 M-Tech
-E60 523iA '07 M-Tech
-E39 520iAT '01
-E36 316i '99
+E36 323iAT '98 M-Tech
+E91 320dAT '10
+E36 316i '97 M-Tech
Reikėtų į Pasidaryk pats šitą reikalą įdėti.

_________________
Be galo Malonu Vairuoti - BMW E36...


StandartinėParašytas: 21 Bal 2014, 17:58 
Atsijungęs
 Aprašymas  
 
 
Vartotojo avataras
Registracija:
2010.01.20
Amžius:
37
Pranešimai:
468
Miestas:
Vilnius
Automobiliai:
E30
E46
F10
Labai geras postas. Gerai butu, kad neuzsimestu jis kazkur tarp 100 komentaru :)


StandartinėParašytas: 22 Bal 2014, 14:43 
Atsijungęs
 Aprašymas  
 
 
Registracija:
2014.03.30
Pranešimai:
11
Automobiliai:
E36 m52b28
pasidalinsiu kaip aš keičiau savo 11 obc į 18 obc. viskas su shema jau buvo parašyta aukščiau, powpow labai gerai aprašė.
bet turėjau tokią bedą - po sujungimo obc nedega ir mašina nesikuria :O
truputeli prasikeikęs prisiminiau, kad esu skaitęs, kad jei po pajungimo checkas arba nerodo, arba keikiasi, arba kažkokias nesamonęs rodo, tai neiššigaskit - bus kažkoks saugyklis išėjęs.
tai gi pratikrines saugyklių bloką surada mažiuką sudegusi saugyklį 5A, labai jau mažas, ir labai keista, kad dėl tokio mažiaus mašina galėtų nesikurti, bet...taip jau yra :)


StandartinėParašytas: 02 Geg 2014, 20:34 
Atsijungęs
 Aprašymas  
 
 
Vartotojo avataras
Registracija:
2010.01.20
Amžius:
37
Pranešimai:
468
Miestas:
Vilnius
Automobiliai:
E30
E46
F10
Na pasijungiau OBC pagal aprasyma, net neziurint i schemas. Viskas veikia puikia. =D> Tik turiu kelis klausimus:
Kaip panaikinti ta uzrasa - Chek controll inactiv. Jis kartais uzsidega.
Ir kaip reikia susikalibruoti sanaudas, niekaip nesuprantu is aprasymo. Nes OBC is 328 o mano 323 tai vistiek manau reiktu perkalibruoti?


StandartinėParašytas: 02 Geg 2014, 21:02 
Atsijungęs
 Aprašymas  
 
 
Vartotojo avataras
Registracija:
2013.10.27
Pranešimai:
32
Miestas:
Kaunas
Automobiliai:
E36 316i '95
Ex: Rover 416Si '97
Sąnaudos: atsidaryk test: 20 (man atrodo) ir keisk nuo 1250 iki 750, default bus 1000. Pas mane 1.6i, tai be PC perprogramavimo kitaip neina, nes iki ~25 proc tik gali kelti, mažinti pagal šita test.

_________________
BMW - Tiesiog malonu vairuoti.


StandartinėParašytas: 03 Geg 2014, 14:16 
Atsijungęs
 Aprašymas  
 
 
Registracija:
2014.03.30
Pranešimai:
11
Automobiliai:
E36 m52b28
aš kai dėjau irgi iš pradžių neveikė checkas. dėjau neaišku iš ko, bet į `95 328.
iš pradžių nerodė net inactiv, tiesiog paspaudžius checką ekrane degė visi kvadratai (ne visi ekrano pixeliai, bet kvadratai) ir po to išsijungė ekranas

To unlock your car’s check button functionality:

1. Hold down 1000 and 10 to get access to the hidden menus. [TEST --]

Note: please notice that this may not work if you didn’t unlock the hidden menus in your OBC using TEST 19. If you don’t know how to do this, please refer to my previous post BMW On Board Computer (OBD) secrets!.
<<<Most of the test sequences require you to first unlock the display before. Enter test code 19 using the above procedure. The display should read LOCK: ON. Then enter an unlocking code consisting of the sum of the current month plus date (for example, if today is July 11, enter 18). Then press SET/RES, and the OBC is now unlocked.>>>

2. Enter 11, and press Set/Reset. You will notice this on the OBC screen [EINHEIT 1: xx] (xx will be a number)
3. Change this EINHEIT 1 value to 71, using the 10 and 1 buttons, then press Set/Reset.
4. Press the 1000 button once to move to the next value which is [EINHEIT 2 xx] (xx will be a number)
5. Change this EINHEIT 2 value to FF, using the 10 and 1 buttons, then press Set/Reset.

Note: I’ve found that this value was already set correctly on my OBC.

6. After that, just press your "check" button.

I’ve tried this on my car and I have to admit it didn’t work completely as expected. Now, I receive this "Check Control Inactive" error which apparently trying to tell me that I’m one step short from making this work on my car.

If your car is:
325i 1994 or 318is 1993: Set EINHEIT 1 value to 71
320i 1994: Set EINHEIT 1 value to 7B
328i 1995: Set EINHEIT 1 value to BA
M3 1997,1998: Set EINHEIT 1 value to B3



pas mane einheit1 buvo 04, einhei2 FF, gerai, pakeičiau 04 į BA ir checkas pradėjo rodyti inactive. po to pažaidžiau su einheit 1 tarp 71 - 04 - ir BA, pasukinėjau masė ir checkas kažkaip pradėjo rodyti CHECK CONTROL OK ir db rodo klaidas.



dėl kuro sąnaudų tai rodo labai optimistiškai ~10ltr/100km, nors jau užkėliau test:20 iki maximumo 1250, kai sumažinu iki minimumo 750 tai rodo apie ~6ltr/100km. kažkur skaičiau, kad norint kompą perprogramuopti kad valgytų didesnes arba mažesnes reikšmes reikia nešti jį pas gamintojus. žodžiu reikia ieškoti kas žino kaip perprogramuoti obc, jei turi kas nors kokios info tai būtų įdomu sužinot :)


Rodyti paskutinius pranešimus:  Rūšiuoti pagal  
Naujos temos kūrimas Atsakyti į temą  [ 16 pranešimai(ų) ]  Eiti į 1, 2  Kitas

Visos datos yra UTC + 2 valandos [ DST ]


Dabar prisijungę

Vartotojai naršantys šį forumą: Registruotų vartotojų nėra


Jūs negalite kurti naujų temų šiame forume
Jūs negalite atsakinėti į temas šiame forume
Jūs negalite redaguoti savo pranešimų šiame forume
Jūs negalite trinti savo pranešimų šiame forume
Jūs negalite prikabinti failų šiame forume

Ieškoti:
Pereiti į:  
cron
Part of BMW Club Lithuania | Also visit BMW Club Gallery