Lietuvos BMW Klubas

Lietuvos BMW Klubo Forumas

Dabar yra 21 Lap 2025, 15:15

Visos datos yra UTC + 2 valandos [ DST ]


Forumo taisyklės


Čia aptariamos tik E36 modelių problemos, visa kita informacija bus be perspėjimo trinama.
Kuriant temas būtina nurodytį kėbulo koda laužtiniuose skliaustuose [], bei aiškiai įvardinti problemą temos pavadinime.



Naujos temos kūrimas Atsakyti į temą  [ 72 pranešimai(ų) ]  Eiti į Ankstesnis  1, 2, 3, 4, 5  Kitas
Autorius Žinutė
StandartinėParašytas: 21 Rgp 2008, 23:40 
Atsijungęs
 Aprašymas  
 
 
Vartotojo avataras
Registracija:
2008.04.25
Amžius:
35
Pranešimai:
488
Miestas:
Panevežys-Kaunas
Automobiliai:
E36 320i 93'
E38 728iA 98'
Skype:
zydrius200
To Fast: Neveiks, reiks reliu(es). Ziuresim, nes pas mane taip pat. Taigi Vytai, keleivio puses taip pat atjungia(bent pas mane) nes langas kai uzkyla iki pat galo suklapsi rele ir atjungia langa, spaudinejant dar mygtuka, rele klapsi o su langu niekas nevyksta, taigi kaip sake "RNS" yra fotosensorius ar koks herkonas kuris atjungia srove todel rele persijungia. Toliau, is siganlizacijos jei neklystu iseina vienas laidas, tik nezinau + ar - paduoda, gal skiriasi nuo signalizacijos tipo, o gal ir ne :wink: Jis paduoda siganala(kiek girdejes esu) apie 15-20sec, sio laiko pakanka pilnai uzdaryti langui, taigi, prie sio laido prijungiant rele, o nuo jos dar viska i vietas turetu langas pilnai uzsidaryti ir uzsidares issijungti. Kalba eina apie vairuotojo puses langa, nes visu pirma su juo eksperimentuosim :) Toliau... Kaip su tuo automatiniu uzdarymu keleivio puseje, dar nieko neprimasciau, nes reikia ardyti ir ziureti kas dedasi... Juk as ir ne elektrikas :!: :lol: :D

_________________
-Nu, Sigučio, fimuok....


StandartinėParašytas: 21 Rgp 2008, 23:42 
Atsijungęs
 Aprašymas  
 
 
Vartotojo avataras
Registracija:
2008.04.25
Amžius:
35
Pranešimai:
488
Miestas:
Panevežys-Kaunas
Automobiliai:
E36 320i 93'
E38 728iA 98'
Skype:
zydrius200
Vytas79 rašė:
Nezinau kiek sroves monitoringo rele kainuoja (ne pramonine, nes pramonine kainuoja mazdaug nuo 120lt). Reikia ziureti ar turi Lemona ar panasios krautuves tokiu reliu. Darantis automatini langu uzdaryma/atidaryma paciam ir pastacius tokia rele viskas veiktu dar geriau nei gamykliskai, kadangi varikliukai atsijungtu ne tik tada, kada langas uzsidaro/atsidaro iki galo, bet ir tuomet, jei tarkim uzdarinejant langa kazkas netycia ikisa ranka.


Visu pirma, bent jau man, uzteks kiek pigesnio ir paprastesnio varianto :mrgreen: Tegul tik iseina taip kaip sumasciau padaryti ir busiu laimingas :D

_________________
-Nu, Sigučio, fimuok....


StandartinėParašytas: 22 Rgp 2008, 08:22 
Atsijungęs
 Aprašymas  
 
 
Vartotojo avataras
Registracija:
2005.11.17
Amžius:
41
Pranešimai:
2468
Miestas:
Vilnius - Panevėžys
Automobiliai:
ex E36 320 M52 94'
E46 M47tuD20 03'
Jei pradėjote kalbėti apie srovių rėles yra visas modulis automatinių langų uždarymui. Jis pats matuoja išduodamą srovę ir atjungią jei varikliukas nesisuka. Su šiuo daigtu nereikalingi jokie galiniai jutikliai. http://www.lemona.lt/index.php?page=item&i_id=73207
Iš kur jųs ištraukėte apie galinius lagų jutiklius :?: Jokiame ETMmanual'e nesu matęs...


StandartinėParašytas: 22 Rgp 2008, 17:40 
Atsijungęs
 Aprašymas  
 
 
Vartotojo avataras
Registracija:
2007.01.07
Amžius:
39
Pranešimai:
3728
Miestas:
Vilnius
Automobiliai:
E46 328Ci
ex : E36 318tds
Skype:
ann.t.m.2
va čia tai daigtas ! =D> tik kažkaip abejoju ar išeis jį prisnargliuoti, kai jau patys langai yra prisnargliuoti ir nėra automatinės langų uždarymo funkcijos.

_________________
1. nebrangiai,2. kokybiškai 3. greitai - štai kaip dirba garažiniai - rinkitės bet kokius 2 variantus :D


StandartinėParašytas: 22 Rgp 2008, 20:17 
Atsijungęs
 Aprašymas  
 
 
Vartotojo avataras
Registracija:
2006.07.21
Amžius:
41
Pranešimai:
137
Miestas:
Kaunas
Automobiliai:
ex. E36 320i
E39 523i M52TU '99
Nikas:
Pokstas
Jo sitas geras daigtas, dabar tik reikia kad kas papasakotu pas ka jis jau yra instaliuotas, ir bus visu cia beda su langais ispresta.

_________________
BMW E36 M50B20 sedan


StandartinėParašytas: 27 Rgp 2008, 05:23 
Atsijungęs
 Aprašymas  
 
 
Vartotojo avataras
Registracija:
2007.11.29
Amžius:
38
Pranešimai:
44
Miestas:
Vilnius
Automobiliai:
ex E36 316 M43 95'
e90 320d M47N2 05'
Sveiki,

as dar vienas kuris nusprende susidet el. langus.. varikliukai, mygtukai, reles saugikliai viskas yra.. Tik va beda kad nezinau kuriuos kontaktus prie kuriu jungt, nelabai gaudaus elektroje ir sitose schemose (kalbu apie reles). Taigi gal kas nusimano ir gali pasakyt ką (varikliukus, mygtukus, pliusa, minusa ir dar karta pliusa (kodel?)) prie kurio kontakto jungti sitoje schemoje kur ant reles mano:

Paveikslėlis

Ir kokie laidai eina i mygtukus? Nes pas manes nera fyskiu mygtuku tai teks kazkaip jungt prie kontaktu, o ju sesi:

Paveikslėlis

Raudoni vienos knopkes, melyni kitos.. 1 jungiasi su 3 pastoviai, kaip ir 5 su 6, nuspaudus knopkes atitinkamai 1 ir 5 jungiasi su 4..
2 kontaktas ir 3 pajungta lempute :idea: ..


Taigi gali kas paaiskint kuriuos kontaktus kur tiksliai jungti? Ir pagal nubraizyta ranka sioje temoje esancia schema iseina kad visu 4 reliu astuonis laidus jungt kruvoj prie pliuso (prikurkes) ar taip ir yra??

Dekui is anksto [-o<


StandartinėParašytas: 27 Rgp 2008, 10:22 
Atsijungęs
 Aprašymas  
 
 
Vartotojo avataras
Registracija:
2005.11.17
Amžius:
41
Pranešimai:
2468
Miestas:
Vilnius - Panevėžys
Automobiliai:
ex E36 320 M52 94'
E46 M47tuD20 03'
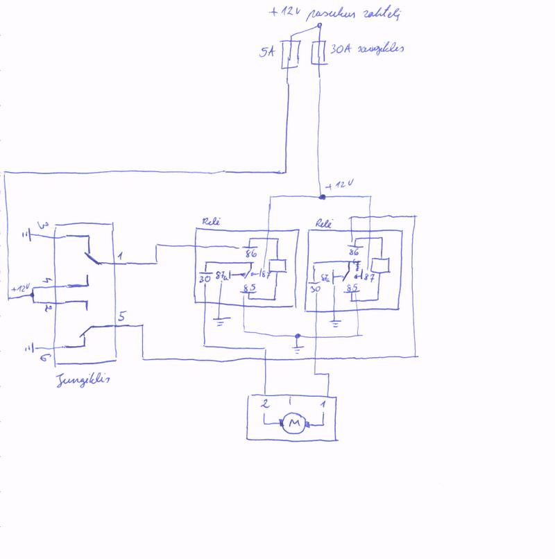
Relė

Relių žymėjimas yra vienodas. Relės valdymo kojytės 86 ir 85, galios grandinė (kuri junginėjasi 30 ir 87. Kaip matosi ant relės 87a yra visada uždaras kontaktas, padavus įtampą valdymo grandinei, grandinė 30 ir 87a nutrūksta. 87 su 30 normaliai atviras, padavus valdymo įtampą grandinė užsidaro.

Nupiešiau konkrečiai tavo atvejui valdymo schemą (pagal tavo pateiką mygtukų veikimo aprašymą). Rekomenduoju pradžioje pasitikrinti ar veikia, o tik tada montuoti.

Sėkmės!


Prikabinti failai:
windows_control_relay.jpg
windows_control_relay.jpg [ 54.05 KiB | Peržiūrėta 10698 kartus(ų) ]
StandartinėParašytas: 27 Rgp 2008, 13:45 
Atsijungęs
 Aprašymas  
 
 
Vartotojo avataras
Registracija:
2007.11.29
Amžius:
38
Pranešimai:
44
Miestas:
Vilnius
Automobiliai:
ex E36 316 M43 95'
e90 320d M47N2 05'
Deja, bet turbut kazkas negerai su sita schema, nes viska sujungiau kaip parodyta - tik pliusa jungiau prie cigareciu pridegejo, ir be jokiu isjungimu (el. langai visada veiktu) bet nukepa saugiklis prikurkes ir viskas, jau tris kiek turejau saugiklius suknisau ir kiekviena kart perziurejau kaip viskas pajungta.. Pabandziau jungti variklius tiesiai prie pliuso ir minuso veikia jie gerai.. Gal kur klaidele isivede Grill? :? Man kazkaip cia minusu reles per daug.. kai kiti jungia 2 pliusus


StandartinėParašytas: 27 Rgp 2008, 14:18 
Atsijungęs
 Aprašymas  
 
 
Vartotojo avataras
Registracija:
2005.11.17
Amžius:
41
Pranešimai:
2468
Miestas:
Vilnius - Panevėžys
Automobiliai:
ex E36 320 M52 94'
E46 M47tuD20 03'
Aš spėju, kad bus blogai su jungikliu, nes tu aprašiai visai kitus kontaktus nei pagal manualą. Patikrink ar nuspaudus mygtuką dingsta kontatkas pvz:
nenuspaudus 3 ir 1 sujungti, nuspaudus turėtų susijungti 4 su 1 o 3 atsijungti. Aš tą jungiklį nupaišiau kaip tu surašiai viską.
Pamėgink rėles valdyti laiduku galiuku, t.y. atjunk nuo 86 kojičių junglį ir į bent vienos relės 86 kojitę paduok +12V turėtų galiuose relių (tarp 30-tų kontaktų +12V arba -12V).

P.S. Ant jungiklio pažimėtų žemių gali nejungti ten nebūtina. ;)


StandartinėParašytas: 29 Rgp 2008, 17:57 
Atsijungęs
 Aprašymas  
 
 
Vartotojo avataras
Registracija:
2007.01.07
Amžius:
39
Pranešimai:
3728
Miestas:
Vilnius
Automobiliai:
E46 328Ci
ex : E36 318tds
Skype:
ann.t.m.2
gril, o tu negaletum atsekti pagal mano relės brėžinuka kur yra kas pagal tuos amperus? t.y kas yra tie 87; 87;30 ; (85; 86 kaip supratau yra valdymo kojelės)
mano atveju relių kojelės žymimos tik skaičiukais be jokiu amperų (nes prancūzai nelabai naudoja kitokes reles- mano atveju relės iš prancūziškos auto)

turėčiau schema 2jų tipų relėm ir manau paprasčiau padaryti nemokėčiau. (ta schema kur idėjau i viena is temu ir kur nusiunčiau tau, tie skaičiai 1,2,3,4,5 yra relių kojelės - tik va aš suku galva ir man nedašunta kur yra kas pagal tavo schema.

_________________
1. nebrangiai,2. kokybiškai 3. greitai - štai kaip dirba garažiniai - rinkitės bet kokius 2 variantus :D


StandartinėParašytas: 30 Rgp 2008, 10:46 
Atsijungęs
 Aprašymas  
 
 
Vartotojo avataras
Registracija:
2005.11.17
Amžius:
41
Pranešimai:
2468
Miestas:
Vilnius - Panevėžys
Automobiliai:
ex E36 320 M52 94'
E46 M47tuD20 03'
BaLTs'ui pajungėm. Jis sakė rėles pirko iš lemonos po 4lt. Pas jį problema buvo ta, kad rėlių indekluose buvo apsauginiai diodai, bet kažkokie nekokybiški ir tik vienas iš keturių dėklų buvo geras. :) Problemą išsprendėm nukarpę visai tuos diodus.

To Annoucements: Jei tu nori atskirai dėti saugiklius valdymo grandiniai, tai dėl 5A saugiklį ant tų laidų kur eina +12V į jungiklius. O kiti bus galios grandinė. Šiuo metu nepasakysiu kur kas tiksliai yra. Reikėtų rėlytės foto, kaip tai padarė BaLTs.


StandartinėParašytas: 08 Spa 2008, 12:41 
  
 
 
Sveiki gal galite papasakoti kaip cia yra. y motoriuka ateina sesi laidai.
1. Pliusas
2. Minusas
3. is mygtuko
4. is mygtuko
5. is mygtuko
6. o sitas laidas ateina tiesiai y motoriuka (Noreciau suzinoti jo paskirty.)


StandartinėParašytas: 13 Spa 2008, 23:38 
  
 
 
Na ka siek tiek pasikrapsciau ir sudejau langus sujungiau viskas kaip ir butut gerai mano puses langas vazineja labai gerai ir aukstn ir zemyn o va apie keleivio to nepasakyciau jis tiek kyla tiek leidziasi po kokia 5cm ir vel reikia spausti mygtuka mygtuko beda kaip ir atkrenta kadangi mygtuka nuo savopuses jungiu ir beda ta pati. KAs dar galetu tureti ytakos tokiam lango pakeljo darbui?


StandartinėParašytas: 14 Spa 2008, 18:16 
Atsijungęs
 Aprašymas  
 
 
Vartotojo avataras
Registracija:
2007.01.07
Amžius:
39
Pranešimai:
3728
Miestas:
Vilnius
Automobiliai:
E46 328Ci
ex : E36 318tds
Skype:
ann.t.m.2
naudokis paieška dėl to 5cm lango pasislinkimo yra kalbėta.

_________________
1. nebrangiai,2. kokybiškai 3. greitai - štai kaip dirba garažiniai - rinkitės bet kokius 2 variantus :D


StandartinėParašytas: 15 Spa 2008, 08:49 
Atsijungęs
 Aprašymas  
 
 
Vartotojo avataras
Registracija:
2005.11.17
Amžius:
41
Pranešimai:
2468
Miestas:
Vilnius - Panevėžys
Automobiliai:
ex E36 320 M52 94'
E46 M47tuD20 03'
Anthrix rašė:
Na ka siek tiek pasikrapsciau ir sudejau langus sujungiau viskas kaip ir butut gerai mano puses langas vazineja labai gerai ir aukstn ir zemyn o va apie keleivio to nepasakyciau jis tiek kyla tiek leidziasi po kokia 5cm ir vel reikia spausti mygtuka mygtuko beda kaip ir atkrenta kadangi mygtuka nuo savopuses jungiu ir beda ta pati. KAs dar galetu tureti ytakos tokiam lango pakeljo darbui?

Suveikia srovinė apsauga. Langas lengvai vaikšto mechaniškai?
Jei mechanika tvarkinga, tai tikrink rėlę. Pamėgink sukeisti vietomis su ta rėle kuri gerai veikia.


Rodyti paskutinius pranešimus:  Rūšiuoti pagal  
Naujos temos kūrimas Atsakyti į temą  [ 72 pranešimai(ų) ]  Eiti į Ankstesnis  1, 2, 3, 4, 5  Kitas

Visos datos yra UTC + 2 valandos [ DST ]


Dabar prisijungę

Vartotojai naršantys šį forumą: Registruotų vartotojų nėra


Jūs negalite kurti naujų temų šiame forume
Jūs negalite atsakinėti į temas šiame forume
Jūs negalite redaguoti savo pranešimų šiame forume
Jūs negalite trinti savo pranešimų šiame forume
Jūs negalite prikabinti failų šiame forume

Ieškoti:
Pereiti į:  
Part of BMW Club Lithuania | Also visit BMW Club Gallery